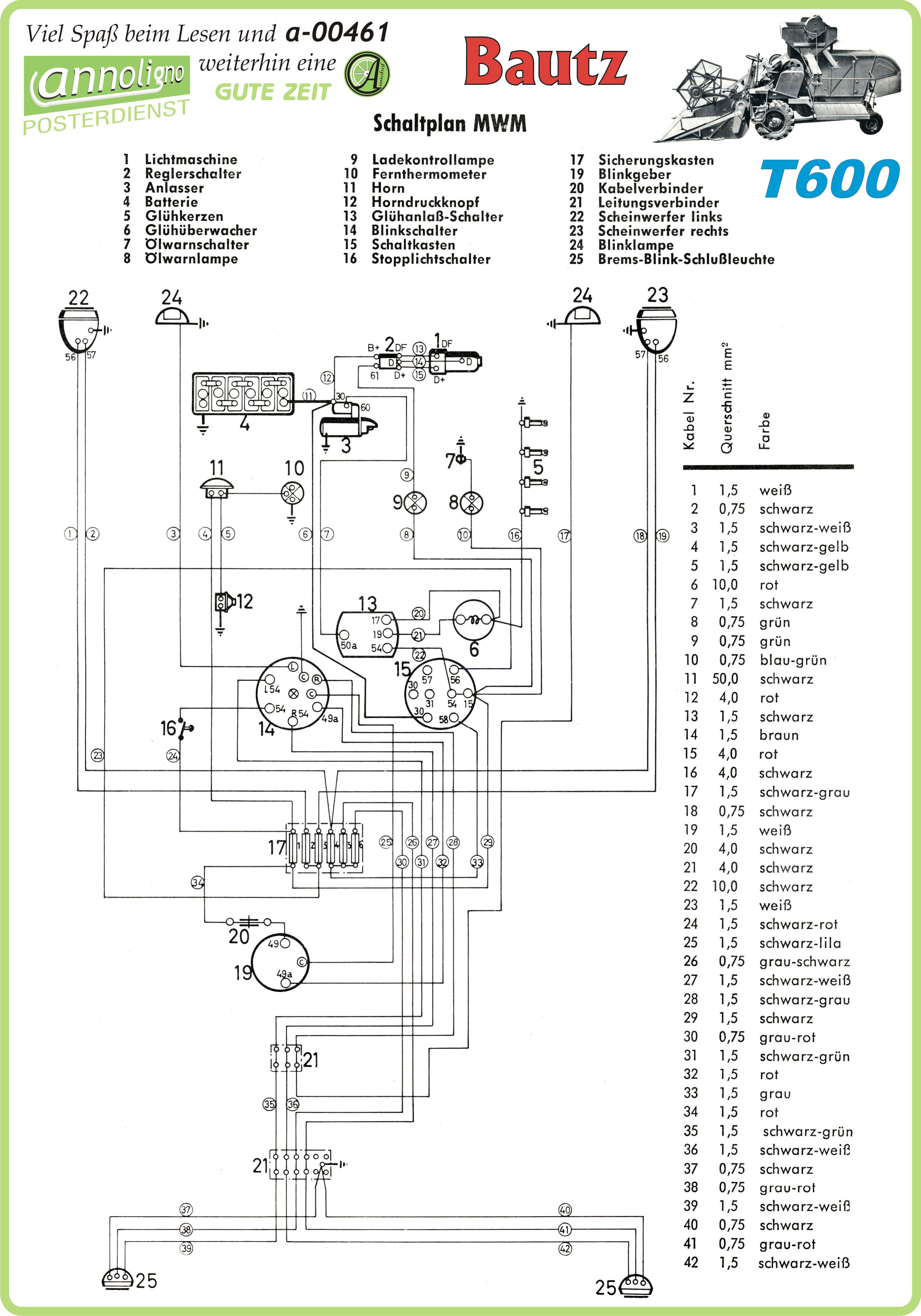
Poster zum annoligno 461
Poster zum annoligno 461
NEU

Poster zum annoligno 461

Art.Nr.:
A-00461.1
Lieferzeit:
ca.5 Werktage ca.5 Werktage (Ausland abweichend)
0,99 EUR

Kein Steuerausweis gem. Kleinuntern.-Reg. §19 UStG